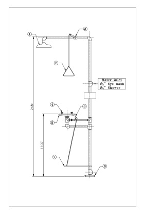
Emergency Shower with Eye Washer – GI Galvanized- MAS 3009b

  • Combination eye wash and safety shower
  • Shower activation by pull rod
  • Eye wash activation by flag handle or foot treadle*Also available in stainless steel -EYEWASH
    This image has an empty alt attribute; its file name is Emergency-Shower-with-eye-wash-station.jpg